Przejdź do treści

Wieszające się stacje solarne - problem z ładowarkami CN

Info

Na stronie wykorzystano płytkę Xiao nRF52840 + Wio-SX1262, ale problem może dotyczyć również innych urządzeń, innych producentów.

Opis problemu

Po rozładowaniu akumulatorów stacja nie uruchamia się, pomimo iż jest słoneczny dzień i baterie powinny zostać naładowane przez panel słoneczny. Brak komunikacji ze stacją.

Użyte elementy

  • płytka Xiao nRF52840 + Wio-SX1262

  • ładowarka solarna CN3791 MPPT

  • ogniwo 18650 o pojemności 2500 mAh

  • panel solarny, dokładnie ten model

Pierwsze spojrzenie na problem

Po rozebraniu stacji okazuje się, że akumulatory posiadają napięcie powyżej 3 V, czyli ładowanie działa prawidłowo, zaś płytka Xiao świeci się na czerwono i nie ma z nią komunikacji. Napięcie dochodzące do płytki Xiao wynosi tyle, ile napięcie baterii, czyli powyżej 3 V. Po sprawdzeniu w Internecie czerwona dioda oznacza błąd ładowania firmwarem. Po całkowitym odłączeniu napięcia od płytki Xiao i ponownym jej podłączeniu do zasilania, płytka Xiao uruchamia się, jest z nią komunikacja.

Analiza zachowania płytki Xiao

Płytka Xiao startuje się od 2V, jednak aby mogła się w pełni uruchomić, musi mieć podane od razu 2 V, i musi być stabilne (nie może spaść poniżej). Powolne zwiększanie napięcia poniżej tej minimalnej wartości, czyli 1.3, 1.4, 1.5, 1.6, 1.7, 1.8…V sprawi, że płytka Xiao nie uruchomi się prawidłowo, pomimo że finalnie znacznie przekroczymy wymagany próg napięciowy np. 3V.

Analiza BMS

Analiza BMS wykazała, że napięcie jest odcinane przy 2,48 V i puszczane powyżej 3 V. BMS działa prawidłowo.

Analiza ładowarki solarnej

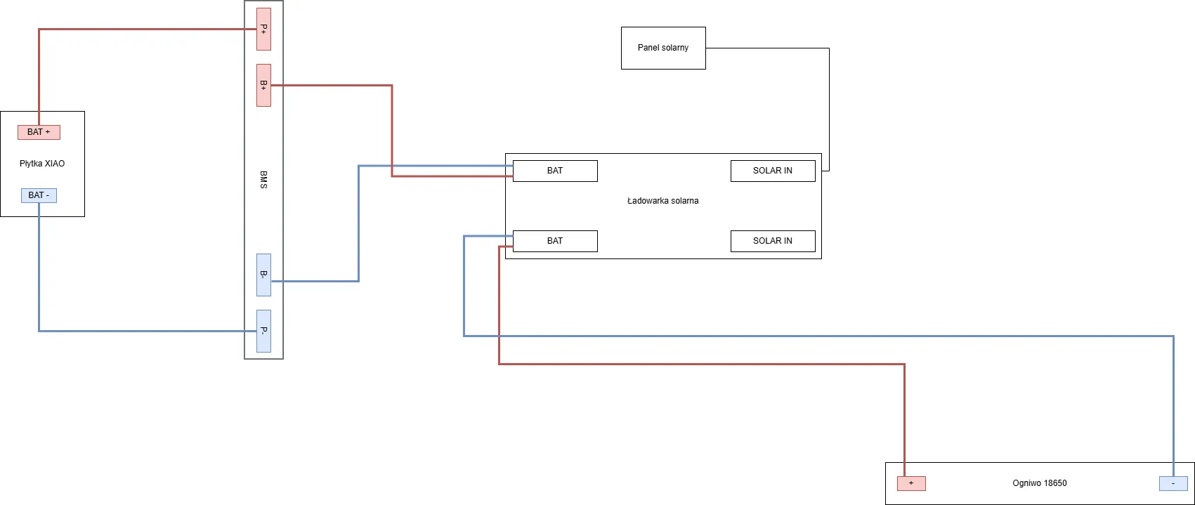
Wykonano następujące połączenie wszystkich elementów:

Napięcie akumulatora wynosi 3,3 V. W takiej konfiguracji wszystko działa prawidłowo, niezależnie od tego, czy jest słońce, czy nie. Problem pojawia się, jeśli akumulator rozładuje się poniżej 2,5V i BMS go odetnie.

Reprodukcja błędu

Stacja była podłączona wedle schematu zaprezentowanego powyżej. Aby odtworzyć problem, akumulator musi mieć poniżej 2,5 V, aby BMS go odciął. W momencie pojawienia się słońca i zmienności nasłonecznienia panela, napięcie na gniazdach BAT oraz na pinach BAT/GND zaczyna pływać.

Gdy napięcie akumulatora wzrasta, bo jest ładowany, górna granica wahań również wzrasta, aż do 2 V. W tym momencie uruchamia się płytka Xiao, jednak ze względu na brak stabilności napięcia następuje jej zawieszenie.

Aktualizacja #1

Z płytką CN3791 MPPT są jeszcze większe przygody. Przy takim podłączeniu:

Gdy BMS odetnie nam baterię i napięcie na panelu solarnym oscyluje w okolicach do 7 V, to zaczynają się dziać następujące rzeczy:

  • napięcie na panelu słonecznym wynosi 5,92 V. Normalny, słoneczny dzień.

  • napięcie na ładowarce solarnej na gniazdach SOLAR IN oraz na pinach VIN / GND wynosi 4,89 V.

  • napięcie na gniazdach BAT i na pinach BAT / GND wynosi 1,7 V i pływa w zakresie 1,63 V - 1,75 V.

I uwaga. To napięcie 1.7 V jest przepuszczane przez BMS. Nie wiem jak, może zmienia się lub jest inna charakterystyka i dlatego BMS tak się zachowuje. Sprawdziłem na 3 innych BMSach i każdy zachowuje się tak samo. Jeśli podepnę do nich akumulator, to ładnie odcinają przy 2,48 V. Jeszcze ciekawiej się robi, jeśli zasymulujemy bardzo słoneczny dzień, czyli wystawimy solar na mocne działanie promieni i osiągnie on napięcie powyżej 7V (bezpośrednio na solarze, nie na gniazdach SOLAR IN), wtedy ładowarka solarna na BAT puszcza 4,2 V pomimo odciętego akumulatora przez BMS.

Rozwiązanie problemu (chyba?)

Zaskoczony całą sytuacją wymyśliłem coś takiego:

Z racji tego, że ładowarka solarna całkowicie głupieje po odłączeniu akumulatora i poniżej pewnego poziomu napięcia na solarze, nie można doprowadzić do tego, aby akumulator został odcięty. Eliminujemy zatem BMS na linii ładowarka solarna - akumulator, ale zostawiamy go na linii ładowarka solarna - płytka Xiao. Jeśli napięcie akumulatora spadnie poniżej 2,5 V to zadziała BMS, który odetnie płytkę Xiao, zaś ładowarka solarna cały czas będzie widzieć akumulator. Nie następuje dalsze rozładowywanie, ponieważ płytka Xiao została odcięta i nie ma poboru prądu.

Przetestowałem ten schemat w praktyce i wygląda na to, że ładowarka ani solar (ładowarka ma prąd wsteczny do solara) nie pobierają dużej ilości energii. Po odcięciu płytki Xiao przez BMS napięcie na baterii z 2,48 V wzrosło do około 2,58 V. Problemem jest jednak zużycie akumulatora - jeśli osiągnie on bardzo niskie napięcie, przy którym ładowarka solarna stwierdzi, że go nie ma, to mogą pojawić się pływania napięcia na BAT, a to może doprowadzić do zawieszenia stacji.

Dlaczego nie zdiagnozowano tego wcześniej?

Nie jestem elektronikiem i porady odnośnie doboru sprzętu oraz sposobu podłączenia czerpałem od bardziej doświadczonych ludzi. Jednak problemy ze zawieszającymi się stacjami skłoniły mnie, aby w końcu przeanalizować problem "na swój sposób".

Ładowarki solarne, których dotyczy ten problem

Poniżej znajduje się lista modeli ładowarek, w których potwierdzono występowanie tego problemu.

  • CN3791 MPPT (najpopularniejszy i najbardziej polecany model)
  • CN3163