Przejdź do treści

Stacja solarna Xiao nRF52840 + Wio-SX1262

Info

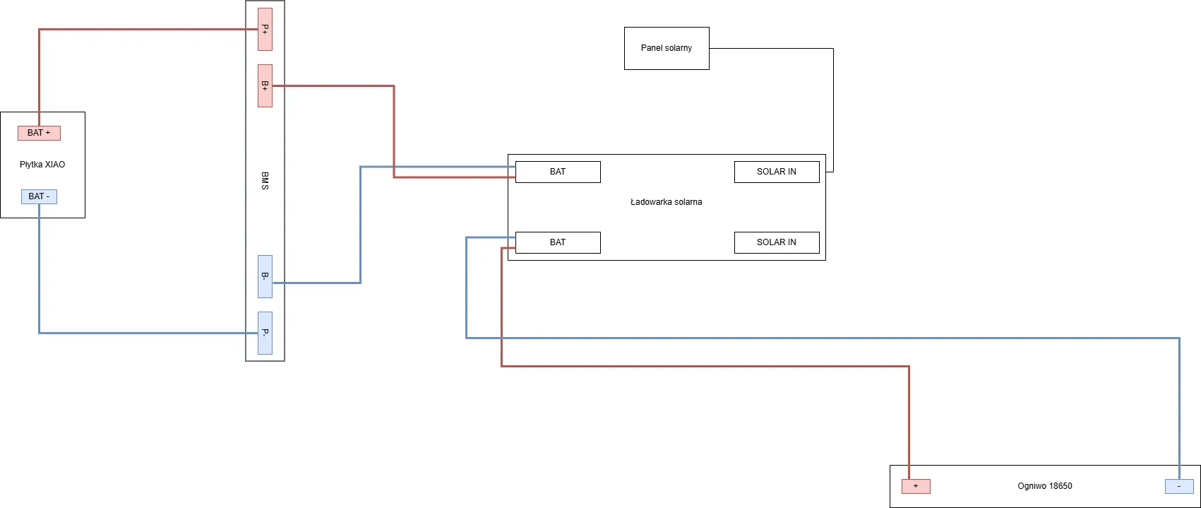
Wszystkie ładowarki solarne mają tak samo opisywane wejścia / wyjścia i takie same wtyki JST.

Info

Połączenia pomiędzy gniazdami SOLAR IN oraz BAT są równoległe.

Warning

Koniecznie zapoznaj się z tą stroną.

Podłączenie #1